网站首页

走进双屿

公司简介

发展历程

组织机构

相关认证

实验装备

发明专利

新闻资讯

行业动态

媒体报道

企业新闻

员工天地

产品中心

烟气治理成套设备

污水处理成套设备

硫酸工艺成套设备

钢衬F4系列设备管道及管件

玻璃钢衬F4系列设备管道及管件

钢衬PO系列设备管道及管件

防腐蚀系列其它产品

防腐衬里阀门系列

工程案例

典型案例

工程业绩

视听中心

公司宣传

活动掠影

客户服务

联系我们

在线留言

资料下载

公司画册

人力资源

人才战略

人才招聘

自我推荐

产品中心
烟气治理成套设备 污水处理成套设备 硫酸工艺成套设备 钢衬F4系列设备管道... 玻璃钢衬F4系列设备... 钢衬PO系列设备管道... 防腐蚀系列其它产品... 防腐衬里阀门系列
冶炼制酸烟气净化系统

烟气净化

  硫酸生产须有含SO2的清洁气体。有色冶炼制酸,以及硫铁矿制酸、废酸再生硫酸等,其产生的含SO2气体夹带着大量无机粉尘和挥发性杂质,对其除尘净化的效果直接影响着下游设备的稳定运行和成品酸的质量。我公司开发的湍冲洗涤装置、胀鼓管式过滤器、电除雾器、沉降槽、循环槽、填料塔、脱气塔及大型衬里阀门等设备,已广泛应用于冶炼制酸烟气净化系统。其中,湍冲洗涤装置系国内最先开发应用的新一代动力波洗涤器,除尘效率高,技术经济综合指标突出,极具推广价值,至今已有几十台套在全国各地有效运行,深受用户的好评。

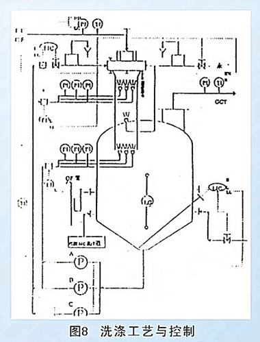
流程组配

  我公司开发的用于净化的新型动力波式湍冲洗涤装置可按用户具体需求而灵活运用。如:可用于老系统的改造或新项目的实施;可单级单段应用或多级流程组配;可自成体系或与其他装置组合运用等。由于需要净化的烟气性质及要求不同,合理的设备组培也不尽相同,目前在硫酸烟气净化中,动力波式洗涤逐渐形成标准设计,取得了丰富的实践经验,典型净化组配见图。我公司可代为用户设计,并提供冶炼制酸烟气净化系统工艺与成套设备。

系统优点

  本湍冲洗涤净化系统与常规净化系统相比,具有诸多优点:

  A.快速冷却,洗涤充分,除尘效率高。
  B.可逆喷或顺喷、单价或多级、也可按需与其它设备灵活组配。
  C.除尘率与粒度关系曲线较平坦,脱除亚微粒子效果好。
  D.有较宽范围的气量适应能力,允许气量波动50%。
  E.循环洗涤液不雾化、不堵塞、传递优化,液固分离负荷低。
  F.装置结构紧凑,占地面积小,安装时间短,投资可节省30%~50%。
  G.洗涤喷头无活动部件,气体通道顺畅,操作可靠性高,维修方便。
  H.装置耐蚀、抗磨、防垢,并有防高温和预防事故措施,使用寿命长。